一、概述
KW系列双线分配器适用于公称压力为20MPa的双线式干油集中润滑系统中,它在两条供油主管交替的供油压力作用下,直接由供油压力控制活塞动作给油,完成向润滑点定量分配润滑脂的功能。
该系列双线分配器在正面和上、下面均设有出油口,为双向出油形式,正面上排与上面对应出油口贯通,正面下排与下面对应出油口相贯通,根据配管方向需要任意选择,分配器活塞正反向动作分别从上下侧出油口排出润滑脂一次,为方便增大倍量的给油量,易改奇数出油,在上下对应的出油口间还设有合二为一的结构,使用时只需拧开下出口内的螺钉,不用的出口用R1/4螺塞封堵即可。
KW系列双线分配器可以从指示杆的动作直接观察分配器的工作情况,还可以通过调整螺钉在规定的范围内方便地调整各个出油口的给油量。
二、技术参数
|
型 号
|
吐出口数
|
公称压力
MPa
|
给油量
mL/ 循环
|
调整螺钉每转一圈
的调整量mL
|
重量
kg
|
|
KW-22
|
2
|
20
|
0.1~0.6
|
0.04
|
0.7
|
|
KW-24
|
4
|
1.1
|
|
KW-26
|
6
|
1.5
|
|
KW-28
|
8
|
1.9
|
|
KW-32
|
2
|
0.2~1.2
|
0.06
|
1.5
|
|
KW-34
|
4
|
2.5
|
|
KW-36
|
6
|
3.5
|
|
KW-38
|
8
|
4.5
|
|
KW-310
|
10
|
5.5
|
|
KW-42
|
2
|
0.6~2.5
|
0.1
|
1.5
|
|
KW-44
|
4
|
2.5
|
|
KW-46
|
6
|
3.5
|
|
KW-48
|
8
|
4.5
|
|
KW-52
|
2
|
1.2~5.0
|
0.15
|
1.5
|
|
KW-54
|
4
|
2.5
|
|
KW-56
|
6
|
3.5
|
|
KW-58
|
8
|
4.5
|
使用介质为锥入度不低于265(25℃,150g)1/10mm润滑脂(NLGI0#~1#)或粘度等级大于N68的润滑油;使用环境温度为-10℃~80℃;使用介质为润滑油时请在10MPa以下使用。
三、型号说明

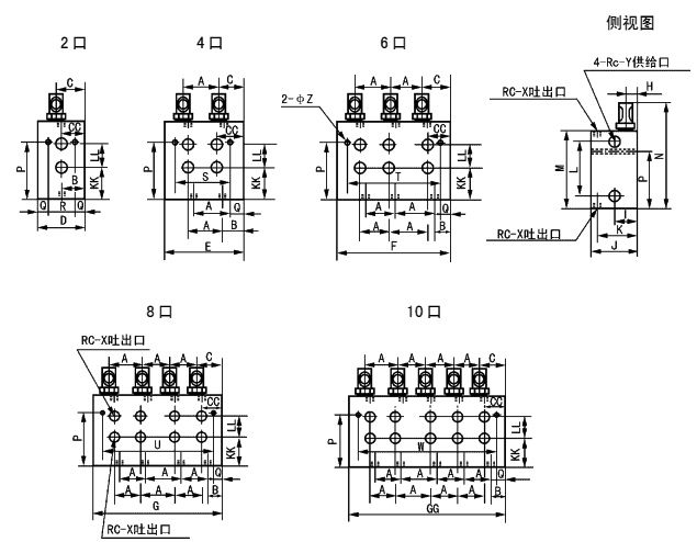
四、外形尺寸

|
型号
|
A
|
B
|
C
|
CC
|
D
|
E
|
F
|
G
|
GG
|
H
|
I
|
J
|
K
|
KK
|
|
KW-20
|
27
|
20
|
20
|
20
|
40
|
67
|
94
|
121
|
-
|
8
|
21.5
|
40
|
32.5
|
19
|
|
KW-30
|
32
|
18
|
24
|
22
|
45
|
76
|
108
|
140
|
172
|
12
|
27
|
54
|
44
|
30
|
|
KW-40
|
-
|
|
KW-50
|
-
|
|
型号
|
L
|
LL
|
M
|
N
|
P
|
O
|
R
|
S
|
T
|
U
|
W
|
X
|
Y
|
Z
|
|
KW-20
|
33
|
16
|
54
|
83
|
27
|
7
|
26
|
53
|
80
|
107
|
-
|
1/8
|
3/8
|
7
|
|
KW-30
|
57
|
19
|
79
|
116
|
52
|
7
|
31
|
62
|
94
|
126
|
158
|
1/4
|
3/8
|
9
|
|
KW-40
|
129
|
-
|
|
KW-50
|
132
|
-
|
五、订货须知
分配器安装使用环境温度在-10℃~80℃以外的必须在订货合同中注明,以便供货时使用耐低、高温油封。 |